Most but not all SSB Transceivers have RF Amplifier Stages. This stage can be troublesome as it is a high wire balancing act to provide a sufficient amount of gain but not so much that the atmospheric nose amplification is so great as to negate the gain stage.
The RF Amp stage can be untuned so that it is a wideband amp and a follow-on Band-Pass Filter limits the beefed-up signal just to the band you are operating within. But most of the designs some 60 years ago used a continuously tuned RF Amp Stage. Frequently a multi-section variable cap would have one section to the VFO while another section tuned the RF Amp stage. Those with Ten Tec gear like the Triton series manually tuned the RF Amp stage with a slick named "Resonate" control.
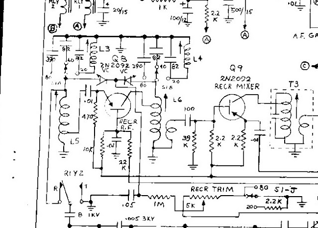
The Project X has a separate control, but it is not a slug tuned coil (Ten Tec) nor even involves a mechanical variable cap. It was a slick design back in 1965 but not so today. I have been wrestling with this circuit.
Designs of this era (Swan, SBE and others) used the transmitter Pi Network as part of the Receiver RF Amp circuitry as it acts like a band pass filter on Receive. The relay in the lower left-hand corner shows a connection to an 8-pF capacitor that is connected on the other end to the transmitter Pi Network. On Transmit it is grounded to prevent RF from smoking the front end.
Now to the RF amp stage itself and the tuning is done by biasing a pair of Varactor diodes, which of course changes their junction capacitance depending on the voltage applied.
Let's examine what happens. Slug tuned coils L5 and L6 are in the circuit for all three bands. In the 80M position the Varactor diodes are in parallel with the 390pF caps. On 40M the Varactors are in parallel with the 82 PF. Note the ends of these caps not connected to the band switch are grounded, which provides a tank circuit that is changed with frequency.
The Varactors are biased by the 5K pot and for these two bands essentially the same value of swing capacitance is added to either the 390pF or 82pF. Peaking of the circuit for each band is not at the same value of bias but within the range (in Theory).
The first problem is that these older capacitors have drifted and going through the pot range with a fixed value for L5 or L6 one band will peak while the other does not. I have tuned L5/L6 so that on 40M the signals pin the S meter (not really) but are very loud. For that same coil setting 80M is deaf. The reverse is true. So, I can conclude that on 80/40M the fixed caps have drifted out of range and the Varactors can't compensate for that change.
Now to 20M where L3 and L4 form a whole new tank circuit as L3 is in Parallel with L5 (less inductance) and the combo is resonated with an 82pF cap and the Varactor. The same for L4, L6.
Note also that on 20M the tune pot (5K) is lifted from ground and a 2.2K resistor is placed in series with the 5K. This has the effect of narrowing the range of voltage applied to the varactors by a significant amount resulting in less capacitance change.
Now for the real problem as the operating instructions for the Project X rig simply say don't touch any of coils. Well, someone touched the coils before I did.
Several issues are in the mix to resolve the problem as the defined end state should be you move the band switch, peak the pot and somewhere in its range you get a strong received signal for each band. Typically, you will see instructions that say do the initial tune up on this band as all subsequent settings are made from this baseline.
A big clue is that only L5 and L6 are in line at all times so setting L5 and L6 on 80M is likely the linchpin. A first task is to pull the 390 pF caps and see what they read. Another task is to see the range of voltage supplied by the 5K pot.
If I were to employ a circuit like this today, I would use a lesser value than 390 and 82 and in parallel is a trimmer cap whose value at midpoint would equal 390 or 82PF. This way if the fixed value changed up or down a trimmer cap could be adjusted smaller or larger.
Now I did spot that one of the slugged tuned coils whether on 40 or 80 peaked at about the same point. The other coil needed a significant change in position for a peak. Perhaps only one cap is bad. On this coil the slug has to move out of the core for a peak on 80M which suggests the 390pF has increased in value.
Coils L3 and L4 are really cheapo. These consist of an outer threaded ferrite core. Around the threads are wound about 6 turns of #16 enamel wire (tightly wound) and no paper form. They are hanging in mid-air and soldered directly to the band switch. There is a relatively sharp peak. Judging by the number of turns, L3 and L4 dominate. The old 100 Ohm resistor in parallel with a 1 Ohm -- you essentially have a 1 Ohm resistor.
So now you have a view of how a tunable front end was achieved in 1965, but you also see how 60 years later with component drift this design falls apart. Done in by Technology (old technology).
A Father's Day gift form one of the kids, a Villeroy Bosch Hot/Cold Mug. A twizzle on the old Thermos Bottle trick. There is an air gap between the inner mug vessel and the outer shell, The mug does keep your coffee hot longer! A designer at the firm must have remembered Thermodynamics 101.
Them that know can make it go.
73's
Pete N6QW
.jpg)
